Лабораторна
робота №3. Однотактні системи пневмоавтоматики
Мета роботи:
Знайомство з принципами роботи та отримання навичок складання однотактних систем. Застосування прямого і
непрямого керування.
Вивчення завдань, що виконуються однотактними системами.
Однотактними можна називати системи, в яких всі пристрої виконують певні
дії тільки під зовнішнього впливу (наприклад, при натисканні на кнопку) або
після появи в системі відповідних умов (спрацьовування датчика, наявність
деталі на конвеєрі і т.д.). Іншими
словами, це системи, які відпрацьовують тільки один такт (виконують тільки одну певну дію для кожної нової зовнішньої умови).
Найпростішим прикладом, з
яким кожен з нас стикається практично щодня, є система управління дверей
автобусів (рис. 3.1). При натисканні на одну кнопку двері відкриваються
(циліндр висувається), а при натисканні на іншу кнопку – закриваються
(відповідно, циліндр повертається у вихідне положення).

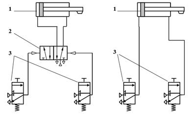
а) б)
Рис. 3.1. Приклад
однотактної
системи з непрямим керуванням
(а) і прямим керуванням (б): 1 – виконавчий пристрій, 2 –
керуючий пристрій,
3 – інформаційні пристрої (виробляють
сигнали стану)
Така схема може бути
побудована з використанням прямого або непрямого управління. Відзначимо, що
непрямим називається управління приводами за допомогою додаткових керуючих
елементів (наприклад, на рис. 3.1.а), сигнали від кнопок підведені до
розподільного клапану,
який управляє подачею
стисненого повітря в порожнині циліндра). При прямому управлінні виконавчий
пристрій (циліндр) керується безпосередньо сигналами, які надходять від кнопок
(рис. 3.1.б). Таким чином, в системах з непрямим управлінням виконавча частина
відокремлена від інформаційної. Це дозволяє використовувати апаратуру,
розраховану на великі потужності тільки у виконавчій частині, застосовуючи
малопотужні пристрої на інформаційному рівні.
До однотактних відносяться
не тільки системи, в яких дія відбувається при натисканні на кнопку або по
сигналу від датчика, а також системи, які можуть бути приведені до такого виду.
Наприклад, схеми, в яких необхідно вивантажити певну кількість деталей або
потрібно повторити будь-яку дію кілька разів при одноразовому появі зовнішнього
керуючого сигналу. В таких схемах для відліку необхідного числа дій
застосовується пневматичний лічильник (рис. 3.2).
Принцип роботи такого
пристрою полягає в наступному. До пристрою підводиться тиск р, за допомогою за датчика. У налаштовується контрольоване
кількість повторень сигналів, що надходять через керуючий канал Z. Після того як задане число раз сигнал
надійде на вхід Z, канал р
з'єднається з вихідним каналом А. За
допомогою каналу Y лічильник можна
автоматично переводити в початковий стан, забезпечуючи тим самим багаторазову
роботу пристрою.
У пневматичних схемах, у
складі яких застосовуються пневмоциліндри, встановлюють дроселі із зворотними
клапанами для регулювання швидкості руху штока циліндра. Схематичне позначення
елемента наведено на рис. 3.3. Важливо зауважити, що як правило, дроселі
встановлюють в лінії відводу стисненого повітря безпосередньо після порожнини
пневмоциліндра.
|
|
|
|
Рис. 3.2. Умовне позначення
пневматичного лічильника |
Рис. 3.3. Умовне позначення дроселя
із зворотним клапаном |
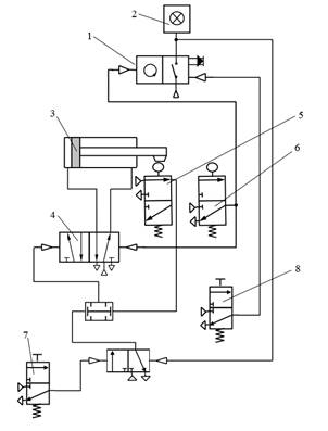
Приклад побудови
однотактной системи з використанням пневматичного лічильника: виконавчий пристрій – пневмоцилиндр
двосторонньої дії, керуючий пристрій – 5/2 розподільник з бістабільний
управлінням, 3/2 розподільники з ручним керуванням, індикація – пневмолампочка.

Рис. 3.4. Приклад схеми однотактной
системи, до складу якої входить пневматичний лічильник: 1 – пневмосчетчік; 2 –
індикаторна лампочка; 3 – виконавчий пристрій; 4 – керуючий пристрій; 5, 6 –
датчики котроля положення; 7, 8 – кнопки з ручним керуванням
Для нанесення маркування
на дрібносерійні деталі використовується пневмоцилиндр 3, що працює по сигналу
від кнопки 7 (рис. 3.4).
Маркування наноситься на
партію деталей кількістю 20 шт. Після відпрацювання заданого кількості дій
циліндр припиняє свою роботу, про що сигналізує лампочка 2. Кількість деталей
можна змінювати за допомогою налаштування пневмосчетчіка 1.
Завдання
до лабораторної роботи №3
Завдання №1. Висування штока після певного
проміжку часу (реле часу).
При натисканні на кнопку
«Пуск» шток циліндра висувається не відразу після подачі сигналу, а через
заданий проміжок часу. Повернення штока циліндра в початкове положення
забезпечується за рахунок датчика контролю висунутого положення. Виконавче
пристрій – циліндр двосторонньої дії, керуючі пристрої – 5/2 розподільний клапан
з бістабільний керуванням і два 3/2 моностабільний розподільних клапана з
ручним керуванням. Індикація – пневматичні лампочки.
Завдання №2. Повернення у вихідне положення штока
циліндра після певного проміжку часу (реле часу).
Деталі, що йдуть по конвеєру,
необхідно фарбувати. Для цього їх за допомогою пневмозахвата опускають в
ємність з фарбою на 3 с. За командою від стартової кнопки шток циліндра
висувається. Повернення штока циліндра у вихідне положення після подачі
відповідної команди відбудеться не відразу, а через заданий проміжок часу.
Виконавче пристрій – циліндр двосторонньої дії, керуючі пристрої – 5/2
розподільний клапан з бістабільний керуванням і 3/2 моностабільний розподільний
клапан з ручним керуванням. Індикація – пневматичні лампочки.
Завдання №3. Повернення у вихідне положення штока
циліндра тільки при досягненні заданого зусилля на штоку.
Автоматичне склеювання
плівки відбувається за допомогою пневмоциліндра двосторонньої дії, який
притискає краї плівки один до одного з необхідним заданих зусиллям. За сигналом
від кнопки «Старт» шток циліндра висувається. Повернення у вихідне положення
відбувається тільки по сигналу від другої кнопки і при досягненні заданого
рівня тиску.
Завдання №4. Виконання дії згідно логічному
вираженню команди.
Запресовування заглушки в
корпус деталі буде проведена тільки при наявності на складальному конвеєрі
заглушки (контролюється датчиком Д1) і корпусу деталі, що виготовляється
(датчик Д2). Шток циліндра, що виробляє запрессовку, висунеться тільки при
наявності сигналів від датчиків Д1 і Д2, в іншому випадку він залишається на
місці. Повернення штока циліндра у вихідне положення відбувається по сигналу
від кнопки і датчика кінцевого положення.
Завдання №5. Управління роботою пневмоциліндра за
допомогою двох синхронізованих кнопок.
Для зниження ризику
травмування оператора, що знаходиться в робочій зоні преса, шток пневмоциліндра
висувається тільки при одночасному натисканні на дві пускові кнопки. Якщо під
час руху циліндра хоча б одна з кнопок буде відпущена, циліндр повертається у
вихідне положення.
Завдання №6.
Застосування
лічильника в однотактной системі.
Вивантаження партії
готових деталей контролюється за допомогою лічильника. За допомогою
пневмоциліндра готові вироби вивантажуються в лотки. В один лоток поміщається 8
виробів. Після відвантаження необхідної кількості виробів на конвеєр подається
наступний порожній лоток і дії повторюються. Робота пневмоцилиндра починається
за сигналом від кнопки «Старт», кількість відвантажуються виробів
налаштовується за допомогою пневматичного лічильника. Індикація –
пневмолампочкі.
Завдання №7. Виконання одного дії згідно логічному
вираженню команди.
Відкриття дверей автобуса
по сигналу від кнопки, утримуючи виходять пасажиром. На кожній зупинці водій
натискає кнопку відкриття дверей (керуючий пристрій – пневмоцилиндр
двосторонньої дії), проте вона буде відкрита тільки при наявності додаткового
сигналу від кнопки, що знаходиться в салоні автобуса. Двері не відчиняться при
натисканні будь-якої однієї з кнопок. Закриття дверей відбувається по сигналу
від кнопки «Закрити», натискається водієм.
Завдання №8.
Виконання основного і
поворотного дій згідно логічним виразам команд.
Відкриття дверей автобуса
по сигналу від кнопок, натискання пасажирами, які перебувають як у салоні транспортного
засобу, так і на зупинці. На кожній зупинці водій натискає кнопку відкриття
дверей (керуючий пристрій - пневмоцилиндр двосторонньої дії), проте вона буде
відкрита при наявності додаткового сигналу від кнопки, що знаходиться в салоні
автобуса або зовні на двері автобуса. Двері не відчиняться при натисканні
будь-якої однієї з кнопок. Закриття дверей відбувається по сигналу від кнопки
«Закрити», натискається водієм.
Завдання №9. Виконання дій декількома приводами
згідно логічним виразам команд.
Відкриття тільки тих
дверей автобуса, на яких натиснуті відповідні кнопки (можливість спрацьовування
як в салоні, так і на зупинці). В автобусі встановлено три двері. На кожній
зупинці водій натискає кнопку відкриття всіх дверей (керуючий пристрій -
пневмоцилиндр двосторонньої дії), проте кожна з трьох дверей буде відкрита при
наявності сигналу від відповідної кнопки, що знаходиться в салоні автобуса або
зовні на дверях автобуса. Двері не відчиняться при натисканні будь-якої однієї
з кнопок. Закриття всіх дверей відбувається по сигналу від кнопки «Закрити»,
натискається водієм.
Завдання №10. Виконання дій з різними логічними
умовами у вираженні команди.
Відкриття та закриття
дверей в тунелі управляється за допомогою двох кнопок. Для того щоб пройти по
тунелю з одного відсіку в інший необхідно натиснути на кнопку, яка відкриває
двері (керуючий пристрій - пневмоцилиндр двосторонньої дії). Закрити двері
можна за допомогою другої кнопки, що знаходиться на виході з тунелю. Обидві
кнопки працюють як на закриття, так і на відкриття дверей. Якщо на одну кнопку
натиснути два рази поспіль, то двері також відкриються і закриються.
Контрольні
питання
1. Назвіть відмітні ознаки
однотактной системи.
2. Які пристрої або умови
необхідно додати в однотактной систему, щоб вона була циклічної?
3. У кожній задачі
визначте спосіб управління (пряме або непряме). Відповідь обґрунтувати.
4. Забезпечте в
розробленій схемі регулювання швидкості руху штока циліндра.
5. Розкажіть принцип
роботи пневмосчетчіка.
6. Запропонуйте приклад
однотактной системи для завдання автоматизації складального виробництва.
7. Придумайте однотактной
систему в якій немає пневматичних циліндрів.
Кожна з наведених завдань
має кілька варіантів схемних рішень, тому будь-який запропонований спосіб
вимагає обгрунтування раціональності його вибору.
При
побудові схем необхідно мінімізувати кількість пристроїв, що входять до її
складу, наприклад, використовувати датчики контролю положення для реалізації
логічних функцій.