Лабораторна робота № 2
1. Тема: Джерела
струму. Генератори струму, реле-регулятори
2. Мета
робота: Вивчити призначення, основи будови, принципи
роботи та конструктивне виконання генераторів і реле-регуляторів.
В результаті виконаної роботи, підготовки до захисту по
роботі студенти повинні:
2.1.Знати
призначення, основи будови та принцип роботи генераторів і реле-регуляторів автомобіля.
2.2 Вміти
визначити технічний стан, причини несправностей, дати
рекомендації по їх усуненню.
3. Обладнання,
засоби: Зразки генераторів постійного та змінного
струму, реле – регуляторів, прилади для вимірювання, плакати, діафільм.
4. Зміст звіту.
4.1. Призначення генераторів та реле – регуляторів,
теоретичні відомості
4.2. Схеми , рисунки щодо їх будови.
4.3. Привести результати вимірювання напруги генератора
в залежності від обертів, побудувати графік.
4.4. Висновки.
5. Порядок
виконання роботи.
5.1. Інструктаж з охорони праці.
5.2. Ознайомлення з методичними вказівками, вивчення будови,
принципу роботи генератора та реле – регулятора.
5.3. Перегляд діафільму по темі лабораторної роботи
5.4. Виконання необхідних вимірювань, їх аналіз.
5.5. Захист звітів по попередній роботі.
6.Теоретичні відомості
Генератор на тракторі і автомобілі -
основне джерело електричної енергії, призначене для живлення всіх споживачів
(окрім стартера) та підзарядки акумуляторної батареї при працюючому двигуні.
Для заряду акумуляторної батареї необхідно
постійний струм, тому генератори змінного струму оснащені вбудованими
випрямлячами, зібраними на напівпровідникових кремнієвих вентилях (діодах).
Нормальна робота споживачів може бути
забезпечена тільки при живленні їх струмом з оптимальною стабільною напругою.
Напруга генератора унаслідок шести-, семи-, восьмикратної зміни частоти
обертання ротора і струмового навантаження не залишається постійною. Задана
напруга при різних частотах обертання підтримується за допомогою регулятора
напруги.
Комплект генератора змінного струму з
випрямлячем і регулятором напруги називають генераторною установкою змінного
струму.
БЕЗКОНТАКТНІ
ІНДУКТОРНІ ГЕНЕРАТОРИ
Генератори, у яких
магнітний потік в обмотках статорів змінюється тільки по значенню за рахунок
переміщення феромагнітної маси ротора, називають індукторними.
Схема трифазного
безконтактного індукторного генератора з нерухомою обмоткою збудження приведена
на рисунку 11.1, а. Змінна ЕРС індукується у витках
нерухомих катушок фазних обмоток 3, що перетинаються
змінним електромагнітним полем. Зміна магнітного поля створюється обертанням
шестипроменевої «зірочки» ротора 4, намагнічуваної
однойменними полюсами обмоткою збудження 5. Обмотка збудження намотана на
сталеву втулку 7, закріплену на кришці 6 генератора так, що промені «зірочки»
рухається у торці котушки збудження. Обмотка збудження живится
постійним струмом через клеми Ш і М.
При обертанні
ротора магнітний потік змінюється від максимуму (коли промінь «зірочки»
проходить проти зубця статора) до мінімуму (коли проти зубця статора
знаходиться виямка «зірочки ротора»). При положенні
ротора, показаному на малюнку 11.1, а, проти трьох котушок статора проходять
три промені ротора, розташовані під кутом 120°. Три промені ротора, що
залишилися, віддаляються від трьох котушок іншої групи, зменшуючи в них
магнітний потік, і приближаються до третьої групи котушок, де магнітний потік
зростає. Таким чином, на статорі є три групи котушок, які пронизуються різними
магнітними потоками, а відповідно, в них в один і той же момент індукуватиметься різна по фазі змінна ЕРС. Котушки з
однаковою по фазі ЕРС з’єднані між собою послідовно. Фази включені між собою в
«трикутник» (мал.11.1, б). Якщо фазові напруги і струми змінюються
синусоїдально і навантаження на всій лінії однакова, то при з'єднанні фаз в
«трикутник» між лінійними і фазними величинами існує залежність:
![]()


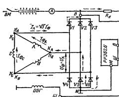
Рис.
11.1. Схема трифазної індукторної генераторної установки:
а - схема індукторного генератора; 1 - статор;
2 - зубці
статора; 3 – обмо-тка котушки статора;
4 - ротор; 5 - обмотка збудження; 6 - кришки генератора;
б
б — схема з'єднання обмоток
генератора з випрямлячем, регулятором напруги, акумуляторною батареєю і
споживачами.
В автомобільних генераторах широко застосовується включення фаз
в «зірочку», тобто кінці всіх фаз сполучають разом в загальну нульову точку,
яку іноді виводять окремим (нульовим) дротом або ізолюють в генераторі, а
початки трьох фаз підводять до випрямляча. Змінний струм в автотракторних
генераторах перетворюється в постійний за допомогою кремнієвих
напівпровідникових діодів, які випускають двох типів: прямої і зворотньої полярності.
У діоді прямої полярності (VI,
V2, VЗ — на мал. 11.1, б) катод — це корпус, а
анодний вивід пропущений через ізолятор. Ці діоди проводять струм від анодного
виводу до корпусу.
У діодах зворотної полярності з
корпусом сполучений анод, а катод виведений через ізолятор. Діоди зворотної
полярності проводять струм від корпусу до виводу.
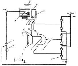
Принципова схема генератора
змінного струму з обертовою обмоткою збудження що живиться через щітки і
контактні кілеця, приведена на рисунку 11.2 а. Трифазна
напруга індукується в нерухомих обмотках статора,
пронизуючим при обертанні ротора, його електромагнітним полем.


Рис.
11.2. Схеми генератора з обмоткою збудження, що обертається:
а – схема будови; б - електрична схема; 1 — обмотка
котушок статора; 2 — статор; 3 — ротор; 4 –. обмотка збудження; 5 — щітки; 6 — контактні кільця.
Регулювання напруги генератора. З підвищенням частоти обертання
колінчастого вала двигуна ЕРС в
обмотках статора генератора і напруга в його зовнішньому
колі збільшується.
Щоб напруга залишилася
в допустимих межах (приблизно 13,5...14,5В при
номінальній напрузі -12 В), на автомобілях встановлюють вібраційні, контактно-транзисторні
або безконтактно-транзисторні регулятори напруги. Принцип регулювання напруги
за допомогою вібраційного регулятора проілюстровано на рис.
11.3.

Рис. 11.3. Принципова (спрощена) схема регулювання напруги генератора змінного
струму:
1— випрямляч генератора; 2 — обмотка статора; 3 — обмотка збудження ротора; 4 — акумуляторна батарея;
5 — контактні кільця ротора; 6 — амперметр;
7 — вимикач запалювання;
8 — обмотка осердя регулятора напруги; 9 і 10 — пружина
якоря та якір
регулятора напруги; 11 — резистор;
12 і 13 — нерухомий і рухомий контакти регулятора;
14 — щітки
Основна частина регулятора — електромагнітне реле, яке має осердя з
обмоткою 8, стояк з нерухомим контактом
12 та якір 10 з рухомим контактом 13. Рухомий контакт притискується
до нерухомого
за допомогою пружини 9 якоря. Обмотка 8 осердя регулятора з'єднана із-затискачами «+» і «—» генератора. Паралельно
контактам 12 і 13 приєднаний резистор 11.
Поки напруга генератора залишається в допустимих межах, контакти реле замкнуті і через них проходить
струм обмотки збудження по такому колу:
затискач « + » генератора — вимикач 7 запалювання — затискач ВЗ — зовнішній магнітопровід
(ярмо) — якір 10 — контакти 12 і 13 регулятора:—
затискачі Ш регулятора і генератора — щітка — перше контактне кільце 5 — Обмотка збудження —
друге контактне кільце 5 — щітка - маса - затискач «—»
генератора, У цьому випадку регулятор не діє на напругу генератора.
Якщо напруга генератора вища від допустимої, магнітне поле
осердя реле підсилюється, і воно притягує якір з рухомим контактом 13, внаслідок
цього контакти розмикаються і в коло обмотки збудження вмикається резистор 11, Магнітне
поле ротора буде слабшим, і напруга генератора знижується» Після цього контакти
регулятора знову замикаються, і описаний процес повторюється. Замикання й розмикання контактів відбувається
з великою частотою (якір вібрує), завдяки
чому коливання напруги згладжуються.
Контактно-транзисторний регулятор є реле-регулятор РР-362, в
якому роль контактів, що розривають струм збудження, виконує транзистор, а
контакти регулятора напруги тільки керують його роботою. Використовується з
генератором змінного струму Г-250.

Рис. 11.4. Електрична схема регулятора напруги РР-362
Діод VD2 захищає транзистор V Т1 від пробою ЕРС самоіндукції, що виникає в обмотці збудження
генератора при розмиканні контактів РН. Коли генератор не працює, контакти РН замкнуті. При вмиканні
вимикача запалювання S струм від батареї
надходить через діод VD1 — емітер — базу транзистора VT1 — резистор R5 — затискач М на
«масу». При цьому струм
бази відкриває транзистор VT1 і струм надходить
в обмотку
збудження 03 генератора. Водночас струм надходить
в обмотку
РН і через замкнуті
контакти РН в обмотку РЗ0, проте контакти РЗ залишаться
замкнутими, оскільки сила намагнічування магнітопровода реле захисту недостатня. Коли напруга генератора стане
більшою від напруги, що
підтримується РН (UГ > іUр.н), замикається друга пара
контактів РН2, а перша пара РН1 розмикається. При цьому в коло обмотки збудження вмикаються
резистори R1 і R2, що призводить до зниження напруги генератора і зниження напруги
на обмотці РН, і контакти РН2 знову розмикаються. Таким чином, коли UT >Uр.и, контакти РН2 замикаються
й розмикаються, підтримуючи сталою напругу генератора, а контакти РН1 розімкнуті.
Резистор зворотного зв'язку R4 забезпечує підтримання заданого рівня напруги при збільшенні
частоти обертання ротора генератора, компенсуючи зростання напруги при
наявності прискорювального резистора R1.
Реле захисту. При замиканні обмотки збудження
на «масу» напруга генератора різко знижується, обмотка РН живиться від батареї і
контакти РН1 замикаються, вмикаючи обмотку Р30 під повну
напругу батареї (оскільки затискач Ш замкнутий на «масу»), що спричинює замикання контактів РЗ і замикання транзистора
VT1. При цьому в коло короткого замикання вмикаються резистори R1 і R2, обмежуючи
струм короткого замикання до безпечного значення. Коли коротке замикання
усунуто, струм в обмотці реле захисту знижується, контакти РЗ розмикаються і регулятор
напруги може нормально працювати.
Контактно-транзисторний реле-регулятор має більший строк служби
і менше розрегулювання в процесі експлуатації, ніж
вібраційні реле-регулятори. Проте наявність в регуляторі напруги механічної системи розривання електричного
кола (контакти, пружина, підвіска якоря реле), а також повітряних зазорів між
якорем і магнітопроводом реле потребують під час експлуатації систематичної
перевірки і настроювання регулятора. Цих вад немає в безконтактних
транзисторних регуляторах напруги, що застосовуються з генератором змінного
струму Г-250 на автомобілях ЗИЛ-130, ГАЗ-24 «Волга» та їх модифікаціях.
Безконтактний транзисторний регулятор напруги РР-350 (рис. 11.5)
працює на двох режимах.

Рис.
11.5. Електрична схема безконтактного
регулятора напруги РР-350
VD-1 стабілітрон; VD-2, VD-3, VD-4 – діоди; RT –
транзистор; S – вимикач запалювання; Г – ренератор; Б
– батарея; Rc – опір споживачів.
1-й режим— напруга
генератора менша рід регульованої (Uг <Uрег). При вмиканні вимикача запалювання S обмотка збудження
генератора приєднується до акумуляторної батареї. Стабілітрон VD1 перебуває в непровідному стані, вхідний транзистор
VT1 закритий, оскільки немає струму бази транзистора
VT1. Закритий стан транзистора VT1 забезпечує проходження струму через
переходи: емітер — база транзисторів
VT2 і VTЗ від затискача «+» через
діод VDЗ; емітер — база транзистора
VT3, діод VD2 - емітер — база транзистора
VT2 і R5.
Опір транзисторів VТ2 і VТЗ при цьому мінімальний
(транзистори відкриті) і по
колу: плюс — діод VD2 — емітер — база
транзистора VТЗ — діод VD2 — емітер — колектор
транзистора VТ2 —резистор R6 іде струм бази вихідного
транзистора VTЗ, необхідний для його відкритого
стану. Таким чином, при
U т <Uрег транзистор VT1 закритий, а транзистори
VТ2 і VТЗ відкриті. Це забезпечує про-ходження через транзистор VT3 максимального струму збудження по колу: плюс — діод VD3— емітер — колектор транзистора — затискач Ш — обмотка збудження генератора, «маса» (мінус).
2-й режим — напруга генератора більша від регульованої (UГ>Uрег.)- Стабілітрон VD1 проводить струм, вхідний транзистор VT1 відкритий, оскільки по колу: плюс —
емітер — база транзистора
VT1 — резистор подільника R3 — дросель L (мінус) іде струм, який
забезпечує відкритий стан транзистора VT1. Опір транзистора VT1 мінімальний, і потенціал бази транзистора VT2 виявляється вищим від потенціалу його емітера. Транзистор VT2 закривається, перериваючи
коло струму бази вихідного транзистора VT3. Тим самим закривається і транзистор VT3. Струм збудження
генератора, минаючи транзистор VT3, проходить через, додатковий резистор R8 і його величина різко
спадає. Напруга генератора знижується, і стабілітрон VD1 знову переходить у
непровідний стан, замикаючи транзистор VT1. Це приводить до відкривання транзисторів VT2 і VT3. Описаний процес періодично
повторюється, що забезпечує підтримання заданого рівня напруги генератора.
Для зменшення впливу температури на регульовану напругу у плече
подільника увімкнутий терморезистор опір якого має
негативний температурний коефіцієнт, тобто при підвищенні температури опір
знижується.
Тепер на автомобілі ЗИЛ-431410 регулятор напруги РР-350
замінений регулятором 201.3702, що має аналогічну схему, але менші габаритні
розміри, і працює з генератором 32.3701 (замість Г-250).
Регулятор
напруги на інтегральних схемах
Розвиток електроніки й особливо технології
виготовлення електронних схем дав змогу створити безконтактний регулятор
напруги в габаритах, які забезпечують його монтаж на генераторі. До таких
регуляторів відносять регулятори напруги ЯН2А (рис. 11.6) і Я120для генераторів
з номінальною напругою 14 і 28 В відповідно. Маса інтегрального регулятора 50
г (РР-350 — 800 г), а габаритні розміри 38 х 58 X 12 мм.

Рис.
11.6. Електрична
схема генераторної установки 17.3701 із вмонтованим інтегральним регулятором напруги
Я112А (автомобіль ЗИЛ-495850)
При
замиканні контактів вимикача запалювання 5 генераторна установка ставиться під
напругу батареї. У цьому разі транзистор VT1 закритий, а транзистори VT2 і VТЗ
відкриті. Струм збудження генератора
(див. стрілки на рис. 11.6.) проходить по колу: «+» батареї — вимикач S—затискачі В і В' — обмотка
збудження — затискач Ш—транзистора VТЗ—«маса». Напруга
генератора регулюється зміною середнього значення струму в обмотці збудження,
що забезпечується ключовим (відкритий — закритий) режимом вихідного
транзистора VТЗ. Відкритий чи
закритий стан транзисторів VТЗ
і
VТ2 залежить від опору переходу емітер —
колектор вхідного транзистора VТ1
який
визначається струмом його бази, що залежить, у свою чергу, від струму, який прохо-дить через
стабілітрон VD1. Стабілітрон пропускає струм, достатній для
введення транзистора VT1 у відкритий стан тільки тоді, коли
напруга на нижньому плечі подільника Я2 вища від суми напруг на стабілітроні VD1 і резисторі R1, що буває, коли напруга генератора вища від регульованої.
Відмінність
схеми регулювання напруги в інтегральному регуляторі від розглянутих раніше
полягає в тому, що в коло обмотки збудження не вмикається додатковий резистор,
коли треба знизити струм збудження, а коло розривається вихідним транзистором
VT3.
Інтегральний регулятор напруги — виріб, який не розбирається й
не ремонтується. Рівень напруги регулюється на заводі-виготовлювачі.
Регульована напруга: 13,9—14,7 В для кліматичного використання (У); 13,3—14,1 В для тропічного
використання (Т). У регуляторі Я120 передбачено посезонне регулювання вмиканням
і вимиканням виносного резистора, розміщеного в кришці регулятора.
При експлуатації автомобільних генераторів з інтегральними
регуляторами напруги забороняється: вмикання батареї зворотною полярністю і
недодержання полярності під час пуску двигуна від стороннього джерела струму;
робота генераторної установки при від'єднаній батареї; пуск двигуна при вимкнутому плюсовому
проводі генератора; перевірка справності генераторної установки на «іскру»
замиканням будь-яких затискачів генератора і щіткотримача; з'єднання затискача
Ш з
затискачами «+» і В (це враз виводить з ладу регулятор); перевірка справності схеми
електрообладнання від джерела з напругою понад 18 В (36 В для схем на 24 В).
Недопустиме потрапляння води і масла на генераторну установку.
Для
підтримання напруги генератора в певних межах на автомобілях ВАЗ-2105 і
«Москвич-2140» у кришку генератора з боку контактних кілець
вбудовано інтегральний нерозбірний регулятор напруги. Всі елементи регулятора
змонтовано на металевій основі, залито герметиком і
закрито кришкою. Для з'єднання з генератором регулятор має два виводи — «В» та
«Ш» у вигляді жорстких пластин. Мінусовий затискач виведено через корпус регулятора
на масу генератора. Конструкція щіткотримача й кришки така, що обидві щітки
генератора ізольовано від маси.
7. Контрольні
запитання.
7.1. Призначення генераторної установки автомобіля?
7.2. Пояснити призначення основних деталей генератора і
процес отримання змінного струму?
7.3. Як з¢єднують статорні
обмотки у генераторів змінного струму?
7.4. Які несправності можуть виникати в роботі
генераторних установок?
7.5. В яких межах і чим регулюється напруга генератора?
7.6.
За рахунок чого підтримується постійна напруга генератора при збільшенні
частоти обертання ротора?
7.7.
Як працює контактно-транзисторний регулятор напруги?
7.8.
Як працює безконтактний регулятор напруги РР-350?