ЛАБОРАТОРНА РОБОТА №1
Тема роботи: Автомобільні генераторні установки (ГУ).
Мета роботи: Вивчити призначення, будову, принцип дії автомобільної ГУ у
складі трифазного генератора змінного струму з випрямлячем та інтегральним
регулятором напруги (РН); розглянути види особливості конструктивного виконання
Г та РН; отримати практичні навики дослідження характеристик, технічного
обслуговування, виявлення та запобігання виникненню несправностей
ГУ та РН; освоїти заходи безпеки під час випробування, обслуговування, та
експлуатації ГУ.
Прилади і матеріали: Автомобільний трифазний генератор змінного струму з випрямлячем
та інтегральним регулятором напруги, стенд для випробування генераторів та
стартерів Э211, мультиметр, осцилограф, засоби
індивідуального захисту, інструмент слюсаря-електрика, ілюстративно-наочний
матеріал.
Теоретичні відомості
Випробування генератора Генератор
випробовується в двох режимах: без
навантаження і під навантаженням
на стендах Э211, 532-М, КИ968 і ін. А також перевіряється стан генератора за
осцилограмою вихідної напруги з використанням осцилографа.
Генератор з інтегральним
регулятором напруги випробовують при приймально-здавальних випробуванях
перевіряють, зібраним з регулятором за напруги 12,5-13 чи 25-26 В, для
генератора відповідно на 14 і 28 В. При проведенні типових, періодичних
випробувань інтегральний регулятор пере налаштовують для перевірки ГУ за
номінальних напруг. За неможливості переналаштування використовують зняття характеристик ГУ за
дещо знижених напруг та частот обертання зазначених у
технічній документації, або замінюють інтегральний регулятор напруги, зібраний
зі щітковим вузлом, на звичайний щітковий вузол, тоді генератор перевіряють
звичайним способом як Г без вмонтованого РН.
Принцип
випробувань на різних стендах аналогічний, стенди різняться конструктивним
виконанням, набором функцій, тому Обов’язково
перед випробуванням чи визначенням характеристик попередньо узгодити електричні
схеми стенда та досліджуваного
генератора! (приклад схематичних рішень рис. 1.6, 1.7)).

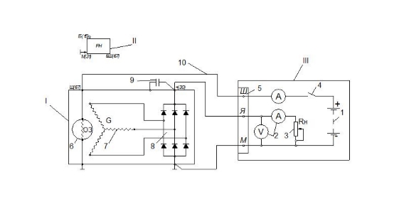
Рисунок 1.6. Схема
підключення генератора при випробуванні на стенді без РН: І – генератор, (ІІ –
реле-напруги), ІІІ – електрична частина стенда, 1 – СтАКБ
(12, 24В), 2 – вимірювальні прилади, 3 – реостат навантаження, 4 – вимикач, 5 –
з’єднувальна колодка, 6 – ротор генератора, 7 – обмотка статора генератора, 8 –
напівпровідниковий випрямляч, 9 – конденсатор генератора, 10 – з’єднувальні
провідники.
Стенд Э211 (рисунок 1.8)
дозволяє виконувати наступні роботи: перевіряти генератори (змінного і постійного
струму) напругою 12 і 24 В і потужністю до 500 Вт (генератори потужністю вище
500 Вт перевіряються на стенді 532М і ін.); перевіряти і регулювати
реле-регулятори; перевіряти стартери потужністю до 1,5 кВт на режимах холостого
ходу і повного гальмування; перевіряти і регулювати переривники покажчиків
повороту; вимірювати опори резисторів і обмоток; перевіряти діоди і транзистори
приладів електроустаткуванні автомобілів.

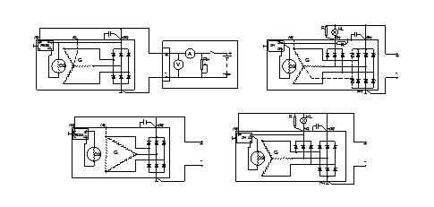
Рисунок 1.7. Схеми
підключення генератора з інтегральним регулятором при випробуванні на стенді: G – генератор, ОЗ – обмотка
збудження; РН – реле напруги, HL – лампа розжарювання, R – резистор.
Привід генератора, що
перевіряється, на стенді здійснюється від реверсивного репульсионного електродвигуна через клинопасову передачу. Увімкнення і
вимкнення електродвигуна виробляють вимикачем 16, а зміна частоти і
напрями обертання валу електродвигуна — рукояткою 20. Генератори, що
перевіряються, і стартери закріплюються в затискачі 18. Силу струму
навантаження генератора, що перевіряється, регулюють рукояткою 22 реостати
навантаження.

Рисунок 1.8. Стенд Э-211 для перевірки генераторів, реле-регуляторів і стартерів: 1 — акумуляторні батареї живлення стенда;
2 — шухляда для приладдя;
3,
4 —ручки перемикача батарей та регулювального реостата(заряд від власного випрямного пристрою на стенді)
відповідно; 5, 6— площинка
і панель затискачів для встановлення
та ввімкнення контактно-вібраційних реле-регуляторів; 7 — ручка перемикача
омметра-тахометра; 8 — сигнальні
лампи 12 В (верхня), 24 В (середня) і «Заряджання» (нижня); 9— покажчик омметра-тахометра; 10 — вольтметр;
11
—ручка перемикача виду
перевірок; 12 — амперметр 0-50 А та 0-1000 А;
13
— амперметр 20...0...20 А; 14 — сигнальні лашпи
«Мережа» (верхня), «Контроль» (середня) і «Сигнал» (нижня); 15 — розетка для
ввімкнення перевірюваних переривачів
струму покажчиків повороту; 16—ручка вимикача електродвигуна;
17
— панель затискачів для
підімкнення генераторів; 18 — затискачі для закріплювання генераторів і
стартерів; 19 — те саме для ввімкнення
проводів стартерів; 20, 21, 29 —ручки
керування частотою й напрямом обертання електродвигуна, вимикача мережі та
реостата навантаження відповідно;
23
— кнопка «Пуск»
увімкнення стартера; 24 — розетка
для підімкнення проводів від вольтметра як окремого
приладу; 25 — те саме для перевірки опору;
26—ручка «Установка нуля»
(омметра)
Перевірка
генератора електронним осцилографом
Осцилограф дозволяє за
формою кривої випрямленої напруги точно і швидко перевірити справність
генератора і визначити характер пошкодження.
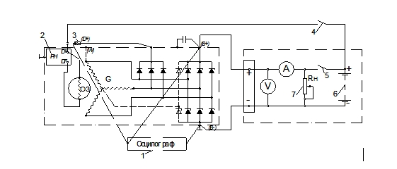
Для перевірки збирають
схему згідно рис. 2.9 Від'єднати
наконечник 3 загального виводу трьох
додаткових діодів від штекера D+ регулятора напруги і вжити заходи, щоб
наконечник від'єднаного проводу не замкнувся з масою
генератора. До штекера D+ регулятора 2
приєднати провід від акумуляторної батареї через вимикач 4. Таким чином, обмотка збудження живитиметься тільки від
акумуляторної батареї.
Увімкнути електродвигун
стенду і довести частоту обертання ротора до 1500–2000 хв-1.
Вимикачем 5 відімкнути акумуляторну
батарею 6 від клеми B+ генератора і
реостатом 7 встановити струм 10 А.

Рисунок
1.9. Схема з'єднань системи генератора: 1
– осцилограф; 2 – реле напруги; 3 – вивід проводу «D+»; 4,5 – вимикачі; 6 – акумуляторна батарея.
Перевірити за
осцилографом 1 напругу на клемі B+
генератора. При справних вентилях і обмотці статора крива випрямленої напруги
має пилкоподібну форму з рівномірними зубцями (рис. 1.10, а). Якщо є обрив в
обмотці статора або обрив або коротке замикання у вентилях випрямного блоку –
форма кривої різко змінюється: порушується рівномірність зубців і з'являються
глибокі западини (рис. 1.10, б і в).

Рисунок
1.10. Форма кривої випрямленої напруги генератора: а — генератор справний; б
— вентиль пробитий; в — обрив в колі
вентиля (обмотці статора).
Після перевірки форми
кривої напруги на клемі B+ генератора за умови, що вона має нормальний вигляд,
перевірити напругу на штекері D генератора при від'єднаному
проводі від штекера D+ регулятора напруги. Штекер D є загальним виводом трьох
додаткових діодів (див. рис. 1.11), живлячих
обмотку збудження при роботі генератора. Крива напруги тут також повинна мати
правильну пилкоподібну форму. Неправильна форма кривої свідчить про пошкодження
додаткових діодів.
Напруга на клемі D+ генератора носить пульсуючий
характер. Ці пульсації можна використовувати для діагностики генератора.
Осцилограму напруги на клемі D+ необхідно
досліджувати. Якщо пульсації ідентичні - генератор працює нормально, якщо ж
картинка на екрані осцилографа має порушення симетрії - в генераторній
установці присутня несправність. По даній осцилограмі можна судити про стан
обмоток стартера і всіх випрямних діодів.
На автомобілі отримати
осцилограму напруги на клемі D+ діагностуючи
генератор змінного струму слід при частоті обертання колінчастого валу двигуна
близької 2500 хв-1.
При цьому необхідно створити навантаження на генератор – включити головне
освітлення, обігрів заднього скла автомобіля.
Для отримання осцилограми
напруги на клемі D+ генератора,
чорний затискач осцилографічного щупа повинен бути підключений до металевої
частини корпусу генератора В-, пробник осцилографічного щупа повинен бути
підключений до клеми D+ генератора
(див. рис.1.11).

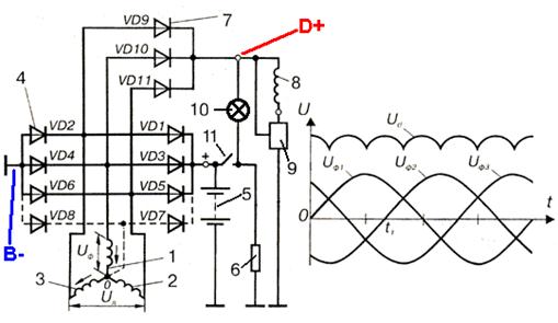
Рисунок 1.11. Схема
підключення осцилографа до ГУ: Uф1, Uф2, Uф3
- напруга в обмотках фаз;Ud - випрямлена напруга; 1,
2, 3 - обмотки трьох фаз статора; 4 (VD1 - VD6, (VD7, VD8)) - діоди силового
випрямляча; VD2, VD4, VD6, (VD8) - негативні діоди силового випрямляча; VD1,
VD3, VD5, (VD7) - позитивні діоди силового випрямляча; 5 - акумуляторна
батарея; 6 - навантаження (електроспоживачі); 7 (VD9 -VD11) - діоди випрямляча
обмотки збудження; 8 - обмотка збудження; 9 - регулятор напруги; 10 - індикатор
заряду; 11 - замок запалювання; + - клема "+" акумуляторної батареї;
B- - точка підключення чорного затискача осцилографічного щупа; D+ - точка підключення пробника
осцилографічного щупа.
Осцилограма
вихідної напруги генераторазмінного струму в робочому
стані.

Постійна напруга має
невеликі гармонійні коливання. При роботі регулятора напруги генератора на
осцилограмі можуть бути видно коливання з невеликими піками (максимумами
напруги) при змінах навантаження на генератор, наприклад при
включенні/виключенні фар автомобіля. Крім того, невеликі додаткові піки можуть
виявитися унаслідок роботи кола запалення. Невеликі відхилення можна легко
відрізнити від несправності, оскільки при неполадках коливання набагато більше.
Типові несправності генератора.
Осцилограми вихідної
напруги генераторів з найпоширенішими несправностями.

Обрив кола
діода збудження.
Осцилограма напруги
сильно спотворена.

Обрив кола позитивного
діода сполученого з виводом "+" генератора.

Обрив кола
негативного діода сполученого з виводом "-" генератора.

Коротке
замикання діода збудження.
Коротке замикання діода збудження виводить
генератор з ладу приблизно на половину хвилі.

Коротке
замикання позитивного діода.
Коли в позитивному діоді відбувається
коротке замикання, з'являються тільки дві напівхвилі.

Коротке замикання негативного діода.

Дефект
обмотки статора.
Якщо присутній дефект
фази або відбулося коротке замикання між двома фазами, то осцилограма буде
такою, як показана на малюнку. Після кожної хвилі слідує вузький, але глибокий
провал.

Декілька
неполадок одночасні.
Дві або більш
несправності можуть бути присутнім в генераторі одночасно. Хоча це рідко трапляється, але тут теж можна виділити визначені
характерності. На малюнку показані несправність фази і коротке замикання в
негативному діоді.

Пошкоджені,
але все ще працюючі випрямні діоди.
Діоди з порушеною провідністю
таку осцилограму, як показана на малюнку, відбувається підвищення і пониження
хвиль. Відхилення, показані на малюнку, дуже великі. Генератор необхідно
усунути від роботи і перевірити.
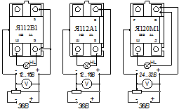
Реле-регулятори напруги (РН)
Перевірка інтегральних
регуляторів проводиться за спеціальними методиками зумовленими їх електронною
схемою. Справність регуляторів перевіряють, вмикаючи їх до джерела живлення за
відповідною схемою (наприклад рисунок 2.13). Як навантаження кола збудження
використовують лампу. У регуляторах серії Я120 передбачено посезонне
регулювання для зимового «З» і літнього «Л» режимів заряджання акумуляторної
батареї, яке дає змогу змінювати напругу в межах 1-2 В. Якщо гвинт укрутити до
упору в корпус (положення «З»), напруга генератора підвищується, а якщо
викрутити (положення «Л») – зменшується на 1-2 В.


Рисунок 2.13. Схема
перевірки роботоздатності РН
Хід роботи
1. Перед виконанням робіт
пройти інструктаж з ТБ, надіти засоби індивідуального захисту: (спецхалат та ін.).
2. Провести зовнішній огляд
ГУ (знятої з автомобіля) на виявлення механічних пошкоджень, ознак короткого
замикання; очистити ГУ від бруду та пилу; продувають у середині стислим
повітрям, перевіряють стан кришок, а також затягування шпильок, або гвинтів їх
кріплення, затягування гайки кріплення шківа, осьовий люфт валу ротора, стан
ізоляції клем, чистоту контактних кілець, ступінь
зносу щіток, зусилля натиснення пружин на щітки. Переконуються в легкості
обертання ротора і переміщення щіток в щіткотримачі. За наявності дефектів визначити
потребу в ремонті, а при задовільному технічному стані перейти до визначення
стану електричної частини.
3. Ознайомитися з
технічними характеристиками досліджуваної ГУ та конструкційними особливостями
виконання окремих її елементів. Вивчити електричну схему ГУ, визначити штекерні виходи ГУ за схемою та маркуванням на кришці Г.
4. Зняти щітковий вузол
та РН; розібрати вузол, перевірити стан та висоту щіток, зачистити контактні
з’єднання.
5. Перевірити мультиметром, в режимі омметра, електричний опір обмотки
збудження (ротора) порівняти значення з технічними даними. Зібрати щітковий
вузол.
6. Досліджуваний генератор на стенді Э-211 (рис. 1.8) закріплюють
в затискачі 18, з'єднавши його вал з муфтою приводу стенду перехідною
зірочкою, що є в комплекті приладдя стенду.
7. Перед будь-яким видом
перевірки ручки керування потрібно поставити в положення: вимикач 21 стенда
— «Викл.», вимикач 16 двигуна — «Викл.», ручки 4 і 22 реостатів — у крайнє
ліве, перемикач омметра-тахометра 7 — «Викл.», ручку 3
перемикача батарей — «0», ручку 20 «Оберти»
— у середнє.
8. Під’єднати досліджуваний генератор на стенді
(клеми генератора з клемами панелі 17
стенду, попередньо узгодити електричні схеми стенда та досліджуваного
генератора! (рисунок 1.6, 1.7)).
9. Щоб робота регулятора
напруги не вплинула на результат перевірки генератора, регулятор слід
налаштувати, замінити на звичайний щітковий вузол чи випробувати за напруги та
частоти обертання вказаній в технічній документації на ГУ.
10.
Встановити рукоятку 3 перемикача батарей
в положення «12» або «24» залежно від номінальної напруги генератора, що
перевіряється. Рукоятку 7 перемикача омметра-тахометра встановлюють в
положення «Об/мин x 100». Рукоятку 11 перемикача
роду перевірок встановлюють в положення «Ген».
11. Для
схеми підключення (рисунок 1.6) випробування обмотки збудження проводити за
наступним алгоритмом: рукоятку 22
реостата навантаження повернути проти годинникової стрілки повністю. Вимикачем 21 увімкнути стенд і спостерігати за
показами амперметра 5, змінюючи силу
струму в колі збудження генератора, що поступає від акумуляторних батарей стенду. За величиною сили струму здійснити оцінку
стану обмотки збудження.
12.
Перевірка генератора без навантаження на стенді.
Вмикають електродвигун стенду,
для чого рукоятку 16 встановлюють в положення «Вкл.».
Плавним обертанням рукоятки 20 у напрямі робочого обертання ротора
генератора, що перевіряється, збільшують частоту обертання до тих пір, поки
напруга генератора не досягне 14 В (12,5-13,5В) або 28 В (25-26В) (залежно від
наявності РН та номінальної напруги генератора, що перевіряється). Напруга
контролюється вольтметром 3. У цей момент визначають частоту обертання
ротора за тахометром 9 і порівнюють її з даними, технічних характеристик
на Г. Якщо частота обертання ротора генератора, що перевіряється, при якому
досягається номінальна напруга, не перевищує нормативного значення, генератор
випробовують під навантаженням, інакше є необхідність визначення причин
(перевірка, ремонт).
13.
Перевірка генератора під навантаженням на стенді. Визначення характеристик ГУ
При працюючому
електродвигуні стенду плавно повертати рукоятку 22 реостату навантаження
за годинниковою стрілкою і спостерігати за показами амперметра 12. Номінальна
напруга підтримується збільшенням частоти обертання ротора генератора рукояткою
20. Як тільки сила струму навантаження досягне величини, передбаченої
технічними умовами для генератора, що перевіряється, визначити частоту
обертання за показами тахометра 9.
Генератор вважається
справним, якщо частота обертання ротора при номінальній силі струму і
номінальній напрузі не перевищує нормативного величини технічних характеристик.
Керуючися вищенаведеними рекомендаціями, що до регулювання параметрів
побудувати:
13.1 Струмошвидкісну
характеристику Г – залежність струму навантаження генератора ІН від частоти обертання його
ротора ІН=f(пР) при UГ=соnst за
характерними точками (не менше трьох, рекомендовано п’ять характерних точок).
13.2 Зовнішню
характеристику – залежність напруги генератора UГ від струму навантаження UГ=f(ІН) при
постійній частоті обертання п=соnst
і визначеному значенні струму збудження ІЗ
(за можливості контролю ІЗ за амперметром 13 відповідно до схемного рішення
підключення до стенду).
14. За результатами осцилограм
напруги з виходів «В+» та «D+» оцінити стан ГУ та визначити несправність її електричної
частини.
15. Перевірити справність регуляторів перевіряють, вмикаючи їх до
джерела живлення за відповідною схемою (наприклад рисунок 1.13). Як
навантаження кола збудження використовуати лампу,
потужністю 30 Вт. Для цього регулятор, розрахований на робочу напругу 14 В,
увімкнути спочатку на напругу (12 В), а потім (16 В, а для регуляторів,
розрахованих на 28 В – спочатку (24 В), а потім (32 В). Якщо регулятор напруги
справний, то у першому випадку вмикання лампа має горіти, а в другому – не
горіти. Якщо лампа горить, або не горить, в обох випадках вмикання, то
регулятор несправний.
За результатами перевірки
ГУ визначити придатність її до експлуатації та потребу в ремонті чи
обслуговуванні, сформулювати висновки.
16. Уразі потреби ремонту
ГУ розібрати виявити несправності механічної та електричної частини, після
ремонту та заміни окремих деталей ГУ зібрати, зробити обкатку та остаточну
перевірку на стенді. Використовувати в роботі прилади стенда, мультиметр, осцилограф, інструмент електромеханіка.
Контрольні запитання:
1. Яке призначення і принцип
дії ГУ?.
2. Як перевірити справність
РН?
3. Які основні
характеристики ГУ?
4. Які заходи безпеки при
обслуговуванні ГУ?
5. Які несправності ГУ та
способи їх виявлення та усунення?
6. Які є методи стендових
випробувань ГУ?